與或非邏輯功能實驗
一、實驗目的1、熟悉PLC實驗裝置。
2、熟悉系統(tǒng)操作。
3、掌握與、或、非邏輯功能的編程方法。
二、編制梯形圖并寫出程序
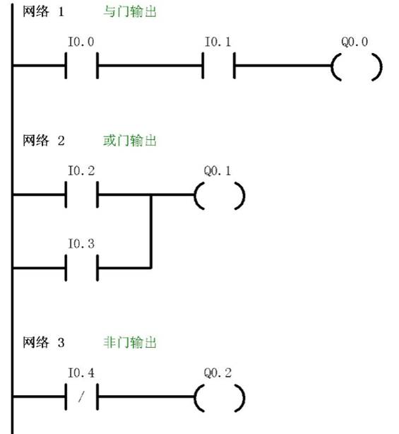
通過程序判斷Q0.0、Q0.1、Q0.2、Q0.3的輸出狀態(tài),然后再輸入并運行程序加以驗證。
實驗參考程序,梯形圖參考圖1

三、實驗步驟
梯形圖中的I0.2、I0.3、I0.4分別對應控制實驗單元輸入開關I0.2、I0.3、I0.4將編寫好的程序下載到PLC中。
撥動輸入開關I0.2、I0.3、I0.4,觀察輸出指示燈Q0.1、Q0.2是否符合與、或、非邏輯的正確結果。
